CONTACT US
智淼消防氣體滅火施工安裝公司
聯系人:何經理
服務熱線:4006-598-119
郵箱:1334605518@qq.com
傳真:15262554119
地址:蘇州常熟市黃河路275號
當前位置: 首頁>>產品中心>>氣體滅火報警控制系統>>海灣氣體滅火系統
商品類別:海灣氣體滅火系統
點擊次數:13619
上架時間:2025年02月05日
全國服務熱線: 4006-598-119
產品描述
海灣GST-LD-8316H手自動轉換裝置

一、海灣GST-LD-8316H手自動轉換裝置概述
海灣GST-LD-8316H手自動轉換裝置(簡稱轉換裝置),用于控制氣體滅火系統在手動狀態和自動狀態之間的轉換,同時還有緊急啟動和停動功能。通常安裝在保護區門口便于操作的位置,當有人員進入被保護區域時,可通過轉換裝置將系統置于手動模式,以禁止系統的聯動啟動;當無人員在被保護區域時,可通過轉換裝置將系統置于自動模式,以便火災報警系統能自動聯動氣體滅火。
當被保護的區域內發生火災時,按下“緊急啟動”按鍵,即可向氣體滅火控制器發出氣體噴灑請求信號,氣體滅火控制器按預設邏輯開始啟動聲光報警、關閉空調風閥等,經延時后,啟動氣體噴灑電磁閥。在延時期間,若現場人員確認無火災發生或現場有人沒有撤離,可立即按下“緊急停止”按鍵,中止延時。
二、海灣GST-LD-8316H手自動轉換裝置功能特點
◎轉換裝置為編碼方式,占一個編碼點;
◎轉換裝置同時具有系統手自動轉換功能和緊急啟、停功能。
三、海灣GST-LD-8316H手自動轉換裝置技術參數
型號:GST-LD-8316H
名稱:手自動轉換裝置
品牌:海灣GST
工作電壓總線 24V,允許范圍:16V~28V
工作電流:監視電流≤1mA 報警電流≤4mA
啟動方式:人工按下“緊急啟動”按鍵
啟動零件類型:重復使用型
復位方式:用專用鑰匙復位
指示燈
工作:綠色,工作時閃亮;
延時:紅色,系統處于延時啟動階段時點亮;
啟動:紅色,控制器啟動存放滅火氣體的鋼瓶的電磁閥時點亮;
噴灑:紅色,滅火氣體開始噴灑時點亮;
自動:黃色,系統處于自動模式時點亮;
手動:綠色,系統處于手動模式時點亮。
線制與氣體滅火控制器:采用無極性兩線制連接
使用環境溫度:-10℃~+55℃
相對濕度:≤95%,不凝露
殼體材料和顏色:ABS,紅色
重量:0.4kg
防護等級:IP43
安裝孔距:60mm
外形尺寸:128mm×133mm×70mm
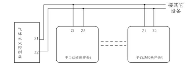
四、海灣GST-LD-8316H手自動轉換裝置接線圖

海灣GST-LD-8316H手自動轉換裝置采用兩線制與氣體滅火控制器連接,允許最多10個轉換裝置(如果該回路中還配接有編碼型緊急啟/停按鈕(以下簡稱按鈕),則轉換裝置和按鈕一共最多可以接10只)同時控制同一區域的氣體滅火鋼瓶,當多只裝置連接時其間需采用并聯連接,如圖所示。
五、海灣GST-LD-8316H手自動轉換裝置使用操作
1.使用前應對報警按鈕進行編碼操作。可利用本公司生產的電子編碼器進行現場編碼,編碼時將編碼器與按鈕的總線端子Z1、Z2連接,輸入“編碼號”后,按“寫碼”鍵即完成編碼工作(具體操作方法詳見編碼器使用說明書)。編碼地址范圍為1~242。
2.若將轉換鎖逆時針旋轉到“自動”位置并保持至少1秒鐘,系統則轉為自動模式;若將轉換鎖順時針旋轉到“手動”位置并保持至少1秒鐘,系統則轉為手動模式。
3.“緊急啟動”按鍵按下時觸點閉合,“緊急停止”按鍵按下時不影響觸點狀態。
4.待接線完成后,對按鈕進行測試應正常。
5.為避免誤操作,“緊急啟動”按鍵和“緊急停止”按鍵用透明罩進行保護。當發生火警時,翻開透明罩后再按下相應的按鍵,使用后應及時更換黃色警示銷。
注:透明罩用黃色警示銷固定,當保護罩在緊急情況下被翻開后,警示銷將斷裂,使用后應及時更換。為避免無關人員非緊急情況下隨意翻啟保護罩,安全巡查人員應定時檢查黃色警示銷是否發生斷裂。當警示銷發生非緊急情況的斷裂情況,巡查人員應及時確認原因并更換警示銷。保護罩上有明確提示語句標識了警示銷的檢查位置。
下一篇:我是有底線的
本文標簽: 海灣GST-LD-8316H手自動轉換裝置
最新產品
相關新聞
- 青海氣體滅火安全泄放裝置試驗程序2026-04-15
- 青海七氟丙烷滅火系統專用組件外形圖2026-04-15
- 青海氣體滅火主機安裝位置有規范要求嗎2026-04-11
- 青海氣體滅火控制盤安裝高度問題2026-04-11
- 青海七氟丙烷氣體滅火用量和泄壓口面積快速計算2026-04-08
- 青海發電機房氣體滅火系統“形同虛設” 深度分析2026-04-08
- 青海數據中心消防市場高增長下,為何依舊首選氣體滅火?2026-04-03
- 青海氣體滅火系統工程消防驗收現場評定常見9個問題2026-03-28
- 青海泰和安消防氣體滅火系統如何接線2026-03-28
- 青海氣體滅火裝置怎么聯動火災報警系統2026-03-26



服務熱線:4006-598-119 18751140119
地址:蘇州常熟市黃河路275號
客服 